Z83平行式卡箍閘閥可用于PN450公斤壓力,可配焊接頭、卡箍(卡箍頭、卡箍皮)。Z83平行式卡箍閘閥具有密封性能可靠、啟閉力矩小、具有抗硫耐磨、使用壽命長、可通毛球清掃管線等特點;卡箍平板閘閥適用水、石油、天然氣、蒸汽等非腐蝕性和腐蝕性介質的管路系統中作啟閉裝置,平行式卡箍閘閥特別適用于石化、油、氣、長輸管線等領域。

| PN~45 |
|---|
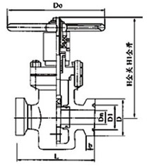
| Z83H/(K)Z83Y型(抗硫)平行式閘閥/(K)Z83F1 01 |
| 公稱壓力PN(MPa) | 公稱通徑DN(mm) | 外形尺寸(mm) | ||||||||
|---|---|---|---|---|---|---|---|---|---|---|
| L | L1 | H | H1 | Dn | D1 | D | b | D0 | ||
| 16 20 |
40 | 230 | 390 | 254 | 294 | 36 | 88.8 | 120 | 20 | 280 |
| 50 | 230 | 400 | 312 | 364 | 45 | 88.8 | 120 | 20 | 300 | |
| 65 | 240 | 420 | 330 | 402 | 58 | 88.8 | 120 | 20 | 320 | |
| 80 | 270 | 470 | 41 1 | 495 | 72 | 107.8 | 140 | 20 | 350 | |
| 25 35 45 |
40 | 230 | 390 | 254 | 294 | 36 | 88.8 | 120 | 20 | 280 |
| 50 | 240 | 400 | 312 | 364 | 45 | 88.8 | 120 | 20 | 300 | |
| 65 | 260 | 420 | 330 | 402 | 58 | 88.8 | 120 | 20 | 320 | |
| 80 | 280 | 470 | 41 1 | 495 | 72 | 107.8 | 140 | 20 | 360 | |
注:L1=L+對焊卡箍頭
溫馨提示:
本文中所有文字、數據、圖片均只適用于參考。需要查看更多的Z83 平行式卡箍閘閥性能參數、結構尺寸參數、價格等詳情,或要求印刷樣本,請聯系我們。
主營產品:氣動調節閥 - 電動調節閥 - 自力式調節閥
版版權所有 © 上海大田閥門管道工程有限公司
地址:上海市浦東新區川宏路528號宏圖大樓5樓
